Nissan Rogue Service Manual: Brake piping
FRONT
FRONT : Exploded View

- Master cylinder secondary to
ABS actuator brake tube
- Master cylinder primary to
ABS actuator brake tube
- Brake tube bracket
- Brake tube (LH)
- Brake tube (RH)
- ABS actuator and electric unit
(control unit)
- ABS actuator to connector
brake tube (LH)
- ABS actuator to connector
brake tube (RH)
- Lock plate
- Front brake hose
- Union bolt
- Copper sealing washers
- Master cylinder
- Connector bracket
- Connector
- To front brake hose
- To rear brake tube
Front
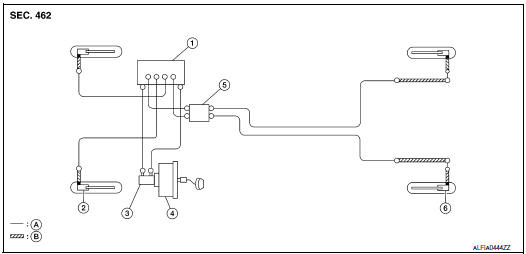
FRONT : Hydraulic Piping

- ABS actuator and electric unit (control
unit)
- Front disc brake
- Master cylinder assembly
- Brake booster
- Connector
- Rear disc brake
- Brake tube
- Brake hose
: Flare nut
: Union bolt
FRONT : Removal and Installation
CAUTION:
- • Do not spill or splash brake fluid on painted surfaces. Brake fluid
may seriously damage paint. Wipe
it off immediately and wash with water if it gets on a painted surface.
- Do not allow foreign matter (e.g. dust) and oils other than
brake fluid to enter the reservoir tank.
NOTE:
When removing components such as hoses, tubes/lines, etc., cap or plug openings
to prevent fluid from spilling.
REMOVAL
- Remove wheels and tires using power tool.
- Loosen the flare nut with a flare nut wrench and separate the
brake tube from the hose.
CAUTION:
- Do not scratch the flare nut and the brake pipe.
- All brake hoses and pipes must be free from excessive bending,
twisting and pulling.
- Remove the union bolt (1) and the brake hose from the brake
caliper. Remove and discard the copper sealing washers.
CAUTION:
Do not reuse copper sealing washers.
- Remove the lock plate and remove the brake hose.

INSTALLATION
CAUTION:Do not allow foreign matter (e.g. dust) and oils
other than brake fluid to enter the reservoir tank.
- Assemble the union bolt (1) and the copper washers to the
brake hose and install it as an assembly to the brake caliper.
Align the brake hose pin to the projection (A) by aligning it with
the brake caliper hole, and tighten the union bolt (1) to the specified
torque.
CAUTION:
Do not reuse copper sealing washers.
- Install the brake pipe to the brake hose, temporarily tighten the
flare nut by hand until it does not rotate further, and attach the
brake hose to the bracket with the lock plate.
CAUTION:
Check that the brake hoses and pipes are not bent or
twisted.
- Tighten the flare nut to the specified torque with a flare nut
crowfoot and a torque wrench.
CAUTION:
Do not scratch the flare nut and the brake pipe.
- Refill with new brake fluid and perform the air bleeding. Refer to
BR-16, "Bleeding Brake System".
CAUTION:
Do not reuse drained brake fluid.
- Install the wheels and tires. Refer to WT-60, "Removal and
Installation".
- Perform inspection after installation. Refer to BR-8,
"Inspection".

REAR
REAR : Exploded View

- Rear brake pipe assembly (RH)
- Rear brake pipe assembly (LH)
- Lock plate
- Rear brake hose
- Union bolt
- Copper sealing washers
- To brake pipe connector
- To rear brake hose
Front
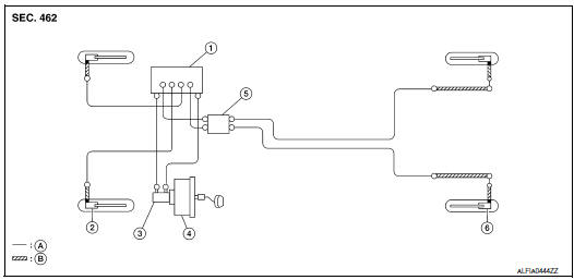
REAR : Hydraulic Piping

- ABS actuator and electric unit (control
unit)
- Front disc brake
- Master cylinder assembly
- Brake booster
- Connector
- Rear disc brake
- Brake tube
- Brake hose
: Flare nut
: Union bolt
REAR : Removal and Installation
CAUTION:
- Do not spill or splash brake fluid on painted surfaces. Brake
fluid may seriously damage paint. Wipe
it off immediately and wash with water if it gets on a painted surface.
- Do not allow foreign matter (e.g. dust) and oils other than
brake fluid to enter the reservoir tank.
NOTE:
When removing components such as hoses, tubes/lines, etc., cap or plug openings
to prevent fluid from spilling.
REMOVAL
- Remove wheels and tires using power tool.
- Loosen the flare nut with a flare nut wrench and separate the
brake tube from the hose.
CAUTION:
- Do not scratch the flare nut and the brake pipe.
- All brake hoses and pipes must be free from excessive bending,
twisting and pulling.
- Remove the union bolt (A) and the brake hose from the brake
caliper. Remove and discard the copper sealing washers (1).
CAUTION:
Do not reuse copper sealing washers.
- Remove the lock plate and remove the brake hose.

INSTALLATION
CAUTION: Do not allow foreign matter (e.g. dust) and oils
other than brake fluid to enter the reservoir tank.
- Assemble the union bolt (A) and the copper sealing washers (1)
to the brake hose and install it as an assembly to the brake caliper.
Align the brake hose L-pin by aligning it with the brake caliper
hole, and tighten the union bolt (A) to the specified torque.
CAUTION:
Do not reuse copper sealing washers.
- Install the brake pipe to the brake hose, temporarily tighten the
flare nut by hand until it does not rotate further, and attach the
brake hose to the bracket with the lock plate.
CAUTION:
Check that the brake hoses and pipes are not bent or
twisted.
- Tighten the flare nut to the specified torque with a flare nut
crowfoot and a torque wrench.
CAUTION:
Do not scratch the flare nut and the brake pipe.
- Refill with new brake fluid and perform the air bleeding. Refer to
BR-16, "Bleeding Brake System".
CAUTION:
Do not reuse drained brake fluid.
- Install the wheels and tires. Refer to WT-60, "Removal and
Installation".
- Perform inspection after installation. Refer to BR-8,
"Inspection".

Exploded View
Rivet
Clevis pin
Brake pedal
Brake pedal pad
Clip
Snap pin
Stop lamp switch
Brake pedal position switch
Removal and Installation
REMOVAL
...
Exploded View
Reservoir cap
Oil strainer
Reservoir tank
Brake fluid level sensor
Cylinder body
Pin
O-ring
Grommet
: Apply PBC (Poly Butyl
Cuprysil) grease or sil ...
Other materials:
ProPILOT Assist displays and indicators
Models with full-screen display
Models with analog meter and color display
ProPILOT Assist, ProPILOT Assist 1.1
ProPILOT activationAppears once the ProPILOT Assist system in your Nissan Rogue is activated.
Vehicle ahead detection indicatorShows whether the system detects a vehicle ahead (only ...
Daytime running light system
The daytime running lights automatically illuminate
when the engine is started with the parking
brake released. The daytime running lights operate
with the headlight switch in the OFF position
or in the position. Turn the
headlight switch
to the position for full
illumination when
drivin ...
Precautions on seat belt usage
When seat belts are worn correctly — with the occupant seated upright, positioned well back in the seat, and both feet on the floor — the risk of injury or fatality in an accident is significantly reduced. Proper seat belt use enhances the effectiveness of the Nissan Rogue safety systems, inclu ...
© 2014-2025 Copyright t32.nirogue.com